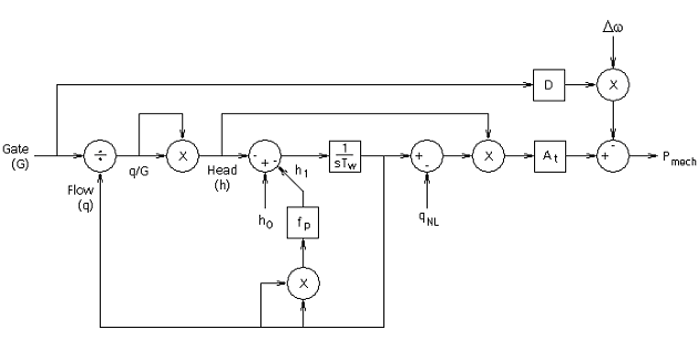
Non-Elastic Water Column without Surge Tank (TUR1)
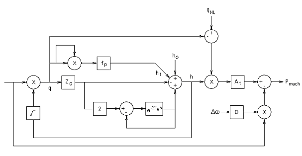
Elastic Water Column without Surge Tank (TUR2)
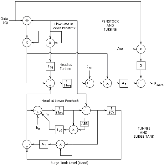
Non-Elastic Water Column with Surge Tank (TUR3)
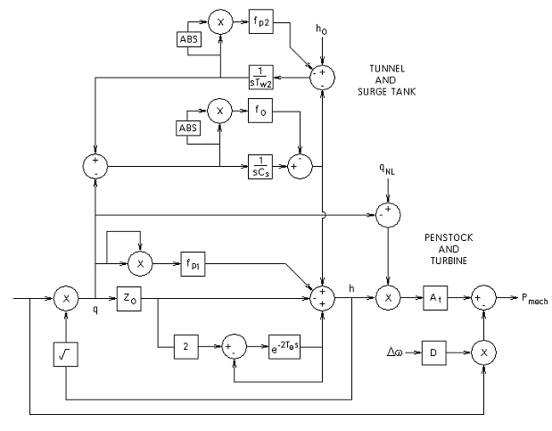
Elastic Water Column with Surge Tank (TUR4)
As indicated previously, each of these four hydro turbine models have a unique transfer function. The schematic diagram of each is given below.

Where,
|
|
Turbine Gain Factor Flow |
|
|
Penstock Head Loss Coefficient [pu] |
|
|
Gate Position [pu] |
|
|
Turbine Flow Before reduction by Deflector and Relief valves [pu] |
|
|
No load water flow [pu] |
|
|
Water Starting Time [s] |

Where,
|
|
Turbine Gain Factor Flow |
|
|
Penstock Head Loss Coefficient [pu] |
|
|
Turbine Flow Before reduction by Deflector and Relief valves [pu] |
|
|
No load water flow [pu] |
|
|
Turbine Damping Constant |
|
|
Penstock Elastic Time [s] |

Where,
|
|
Turbine Gain Factor Flow |
|
|
Penstock Head Loss Coefficient [pu] |
|
|
Turbine Flow Before reduction by Deflector and Relief valves [pu] |
|
|
No load water flow [pu] |
|
|
Turbine Damping Constant |
|
|
Water Starting Time [s] |

Where,
|
|
Turbine Gain Factor Flow |
|
|
Penstock Head Loss Coefficient [pu] |
|
|
Turbine Flow Before reduction by Deflector and Relief valves [pu] |
|
|
No load water flow [pu] |
|
|
Turbine Damping Constant |
|
|
Water Starting Time [s] |
Related Topics